Ремонт СВЧ микроволновки своими руками, схема, устройство
Микроволновая печь (СВЧ-печь) – это бытовой электроприбор, предназначенный для быстрого размораживания, подогрева или приготовления водосодержащей пищи с помощью высокочастотного электромагнитного излучения частотой 2,45 ГГц.

В быту микроволновки начали применяться в 1962 году благодаря освоению серийного производства японской фирмой Sharp.
Отличительной особенностью работы СВЧ-печи является разогрев пищи по всему объему на глубину до 2,5 сантиметров со средней скоростью 0,5°C в секунду.
Электрическая схема, устройство и принцип работы
микроволновой печи
С розетки бытовой электропроводки питающее напряжение через вилку и шнур подается непосредственно на плату фильтра. Традиционного выключателя в СВЧ-печке нет.
Фильтр служит для подавления высокочастотных радиопомех, излучающих схемой печки, и на нем установлен в колодке трубчатый предохранитель F1 на ток от 8 до 12 А. Предохранитель перегорает, если в схеме произойдет короткое замыкание.
Далее питающее напряжение подается на два концевых выключателя SWA и SWB, блокирующих подачу напряжения на магнетрон и другие элементы схемы для исключения возможности включения печки при открытой дверце. Эта мера безопасности принята для исключения облучения человека СВЧ-волной.
Концевой выключатель SWC предназначен для соединения питающих проводов накоротко, в случае, если контакты выключателей SWA и SWB замкнутся при открытой дверце. При этом перегорит предохранитель F1, и схема печки будет обесточена. Считаю, что эта мера излишняя, так как такой случай на практике невероятен и только снижает надежность работы печки.
Термопредохранитель FU срабатывает при нагреве магнетрона до температуры выше допустимой, обычно 80°С. Температура срабатывания термопредохранителя всегда указывается на его корпусе. В нормальном состоянии сопротивление между его выводами должно быть равно нулю, а при срабатывании – бесконечности.

Если концевые выключатели замкнуты, то питающее напряжение подается на схему управления, которая при включении режима нагрева продуктов подает напряжение на вентилятор охлаждения магнетрона, двигатель вращения тарелки, лампу освещения камеры печки и силовой трансформатор питания магнетрона.
Трансформатор имеет две вторичные обмотки. Одна для разогрева нити накала магнетрона напряжением 3,15 В с током нагрузки до 10 А. Вторая обмотка высоковольтная, выдающая напряжение около 2000 В. С помощью высоковольтного конденсатора C и диода D происходит выпрямление и умножение напряжения до 4000 В, необходимое для работы магнетрона. Предохранитель F2 служит для защиты трансформатора при пробое диода, конденсатора или магнетрона.

В последнее время появились СВЧ-печи в которых вместо силового трансформатора, диода и конденсатора установлен электронный инвертор, позволяющий плавно управлять мощностью магнетрона, что уменьшает вес печки, равномерность нагрева продуктов, но дороже.
Как видите, электрическая схема СВЧ-печи совсем не сложная и, представляя принцип ее работы можно самостоятельно найти и устранить неисправность в домашних условиях, имея под руками только мультиметр.

Если снять крышку СВЧ-печки, то откроется картина, показанная на фотографии. Все модели печек сконструированы одинаково, и блоки размещены на одинаковых местах корпуса. Старые модели печек отличаются только блоком управления. В современных микроволновках электромеханический таймер заменен микропроцессорным электронным блоком, а силовой трансформатор электронным (инвертором).
Поиск неисправности в СВЧ-печи
Если в СВЧ-печи имеется цифровой дисплей, на котором появился код ошибки в виде буквы Е с числом, то нужно в инструкции по эксплуатации печи найти, какую неисправность означает этот код. Возможно, выполнив указание инструкции, Вам не придется заниматься серьезным ремонтом.
Внимание! При ремонте СВЧ-печи, следует соблюдать осторожность. Прикосновение к оголенным участкам схемы подключенной к электрической сети может привести к поражению электрическим током. Не забывайте вынимать вилку из розетки и при проверке разряжать высоковольтный конденсатор!
Перед началом самостоятельного ремонта СВЧ-печи нужно вынуть вилку из розетки, вывернуть несколько саморезов, фиксирующих крышку и снять ее, сдвинув в сторону задней стенки печки.
Далее внимательно осматриваются все детали и узлы на наличие механических или тепловых повреждений в виде потемнений. Проверяется плотность посадки накидных клемм. Если визуальных дефектов не обнаружено, то по инструкции в таблице, производится поиск и устранение неисправности.
Проверка контактов проводов и других деталей является стандартной и не вызывает трудностей. Проверка магнетрона, высоковольтного конденсатора и диода имеет некоторые особенности.
Проверка высоковольтного диода (столба)
Конструкция высоковольтного столба представляет собой несколько низковольтных диодов соединенных последовательно, поэтому прозвонить их мультиметром не всегда получается. Падение напряжения на одном простом диоде составляет около 0,8 В, а при соединении последовательно нескольких, падение напряжения составляет сумму падений на каждом в цепочке и напряжения мультиметра не хватает.
Поэтому для надежной проверки высоковольтного столбика нужно последовательно с ним включить лампу накаливания любой мощности, как показано на схеме. С помощью шнура с вилкой на цепочку подать от розетки сетевое напряжение 220 В. Полярность подключения диода значения не имеет.
Если лампа мерцая, будет светить в полнакала — то диод исправен. Если в полный накал, или не будет светить — то диод пробит или в обрыве и, следовательно, неисправен.
Проверка высоковольтного конденсатора
Для проверки необходимо отключить конденсатор от схемы СВЧ-печки и прозвонить их мультиметром. Перед проверкой обязательно разрядить, чтобы не повредить прибор, замкнув его выводы отрезком провода с зачищенными концами.
Часто внутри конденсатора устанавливают высокоомный резистор номиналом 1-10 МОм для разряда конденсатора. Поэтому сопротивление при проверке должно быть более 1 МОм. Если меньше или равно нулю, то конденсатор неисправен.

Проверить конденсатор можно без прибора и более надежным способом, описанным выше для высоковольтного диода. Вместо диода включается конденсатор. Мощность лампочки накаливания выбирается 60-150 Вт.
При исправном конденсаторе, в зависимости от мощности лампы яркость ее свечения будет ниже обычной. Чем мощнее лампа, тем ниже будет яркость ее свечения. Конденсатор в данной схеме работает как ограничитель тока. Если яркость лампы не уменьшится или лампа не загорится, значит, конденсатор пробит или в обрыве.
Проверка магнетрона и термопредохранителя
Проверить магнетрон не сложнее чем диод или конденсатор. Сначала мультиметром измеряется сопротивление нити накала, величина которого должна составлять 3-10 Ом.
Затем измеряется сопротивление между анодом и катодом магнетрона. Для этого достаточно прикоснуться щупами омметра между любым выводом накала (катодом) и корпусом магнетрона (анодом). Сопротивление должно быть бесконечным.

Если сопротивление нити накала равно бесконечности, или между анодом и катодом нулю, то магнетрон неисправен и подлежит замене.
Сопротивление термопредохранителя должно быть равно нулю, если больше, то он неисправен и тоже подлежит замене, так как ремонту не подлежит.
Если нет омметра, то магнетрон можно проверить, как и диод, с помощью лампочки. При включении вместо диода нити накала магнетрона, лампочка должна светиться в полный накал, анода и катода – не светиться. Термопредохранителя – светиться.
Пример ремонта СВЧ-печки
Перед тем, как выбросить на свалку СВЧ-печь SHARP R-2371K, обратились ко мне знакомые с вопросом, возможно ли ее отремонтировать? В сервисе ремонтировать отказались из-за отсутствия запчастей, так как печь давно снята с производства.

В печке, при очередном открытии двери отломалась ручка и треснула рамка дверцы, в дополнение отломались
Как проверить магнетрон в микроволновке
Разогрев пищи в микроволновке осуществляется излучением, частота которого равна 2450 МГц, создаваемым магнетроном. Если после включения печи тарелка крутится, свет в камере горит, вентилятор работает, а еда остаётся холодной или греется неприлично долго — значит что-то не в порядке с этой лампой. Если знать, как проверить магнетрон в микроволновке, то можно обойтись без похода в мастерскую. Тем более что неисправной может оказаться какая-либо вспомогательная деталь в схеме магнетрона.
Как устроен магнетрон
На что способна микроволновка. Что такое магнетрон и Свч-энергия магнетрона? Магнетрон — это цэлектровакуумная лампа, выполняющая функции диода и состоящая из нескольких частей:
- Цилиндрического медного анода, поделённого на 10 частей.
- В центре размещён катод со встроенной нитью накала. Его задачей является создание потока электронов.
- По торцам размещаются кольцевые магниты, необходимые для создания магнитного поля, за счёт которого создаётся свч излучение.
- Излучение улавливается проволочной петлёй, соединённой с катодом и выводится из магнетрона с помощью излучающей антенны, направляясь по волноводу в камеру.
Во время работы магнетрон сильно греется, поэтому его корпус оснащается пластинчатым радиатором, обдуваемым вентилятором. Для защиты от перегрева в схему питания включен термопредохранитель.
Как устроен магнетрон, схема.
Возможные неисправности
Нарушение работоспособности магнетрона может возникнуть по следующим причинам:
- Прогорел защитный колпачок и поэтому при работе искрит. Заменяется на любой целый, так как они одинаковы для всех магнетронов.
- Перегорание нити накала.
- Разгерметизация магнетрона вследствие перегрева.
- Пробой высоковольтного диода.
- Сгорел высоковольтный предохранитель.
- Нет контакта в термопредохранителе.
- Пробит высоковольтный конденсатор.
При всех неисправностях, кроме разгерметизации, возможен ремонт своими руками.
Измерение сопротивления омметром.
Определение неисправности
Чтобы узнать, почему не работает печь, нужно отключить её от розетки и снять крышку.
- Внимательно осматривается внутренность на предмет оплавления, обгорания, отпаявшихся проводов. Состояние высоковольтного предохранителя видно невооружённым взглядом. Предохранитель с оборванной нитью меняется на целый и если при опробовании печи опять перегорает, то поиск продолжается.
- Для дальнейшей диагностики потребуется мультиметр или тестер. Проверка начинается с печатной платы, на которой собрана схема питания магнетрона, состоящая из резисторов, диодов, конденсаторов, варисторов. Детали можно прозванивать по месту, без выпаивания.
- После чего тестером проверяют термопредохранитель. При нормальных контактах сопротивление равно нулю.
- Проверка высоковольтного конденсатора мультиметром возможна только на пробой. Если прибор покажет короткое замыкание — деталь заменяется. Так как некоторые типы конденсаторов имеют встроенные резисторы для разрядки, исправная ёмкость покажет сопротивление в 1 МОм, вместо бесконечности.
- Для проверки высоковольтного диода тестер не годится, поскольку у него мал диапазон измерения сопротивления. Чтобы правильно оценить состояние диода потребуется мегомметр со шкалой до 200 МОм. Но вряд ли он найдётся в домашней мастерской. Поэтому применяется метод диагностики с использованием двухпроводной домашней электросети с обязательным соблюдением правил безопасности. Один вывод диода подключается к сетевому проводу. Между вторым и другим проводником сети включается мультиметр для измерения постоянного напряжения в диапазоне до 250 В. Если диод цел, прибор покажет наличие выпрямленного напряжения. При пробое или обрыве стрелка останется на нуле. Для замены подойдёт любой высоковольтный диод с рабочим напряжением 5 кВ и током 0,7 А.
- Проверка магнетрона начинается с прозвонки накальной нити. Для этого измеряется сопротивление между его клеммами, которое у исправного накала составляет несколько Ом. Если тестер показывает бесконечность, это ещё не значит, что нить перегорела. Для полной уверенности проверяется, после снятия крышки, целостность соединений дросселей с клеммами магнетрона.
Некоторые умельцы рекомендуют удалять дросселя. Делать это ни в коем случае нельзя, так как нарушается режим работы трансформатора, из-за чего возможно возгорание.
После измерения сопротивления между выводами и корпусом можно судить о состоянии проходных конденсаторов. При бесконечности — всё нормально, при нуле — пробиты, а при наличии сопротивления — с утечкой тока. Неисправные конденсаторы откусываются кусачками и на их место припаиваются новые с ёмкостью не менее 2000 пФ. - Если все элементы целы, но магнетронного излучения недостаточно для полноценного разогрева еды, значит, катод потерял эмиссию. Данная неисправность устраняется только заменой. При замене конденсаторов нельзя пользоваться обычным припоем, требуются тугоплавкие марки или компактный аппарат для контактной сварки.
На видео рассказ для чайников, как проверить магнетрон, всё очень доходчиво:
Замена магнетрона
Поскольку ремонт магнетрона не производится даже в хорошо оснащённых мастерских, придётся приобретать новый. Прежде чем извлечь магнетрон из микроволновки, необходимо пометить контакты разъёма, чтобы не перепутать их местами при установке новой детали. Если выводы подключить неправильно — магнетрон не будет работать.
Замену можно сделать самостоятельно, если хоть раз применял отвёртку по назначению и прозвонил пару диодов. Для этого не требуется специальных навыков и знания, как работает магнетрон. В случае невозможности найти определённый магнетрон для микроволновки, придётся применить подходящий аналог.
Его мощность должна быть равной или большей, чем у оригинала, а крепление и расположение разъёма совпадать. Устройство магнетрона у производителей одинаково, а конструкция может отличаться, поэтому нужно проследить, чтобы прилегание аналога к волноводу было плотным. Если теплопроводящая паста на термопредохранителе окажется засохшей — её заменяют свежей.
При покупке нового магнетрона необходимо, чтобы совпадала мощность, соответствовали контакты и отверстия для крепления. Если хотя бы одно из условий не совпадает — вы приобрели не годную вам деталь.
Полезные советы
Приведённые ниже несложные рекомендации помогут продлить срок службы магнетрона:
- Если в микроволновке при включении что-то трещит и искрит — нужно перестать пользоваться печью и выяснить причину. Устранение неисправности обойдётся дешевле покупки новой детали. В данном случае виновником обычно оказывается прогорание колпачка, из-за этого СВЧ-печь искрит.
- Необходимо постоянно следить за состоянием слюдяной накладки, защищающей выход волновода в камеру от попадания жира и крошек пищи. Если колпачок неисправен — слюда может оказаться прогоревшей, что приводит к выходу их строя магнетрона. Накладку следует держать в чистоте, так как попавший на неё жир обугливается под воздействием температуры и приобретает электропроводность. Взаимодействуя с излучением, он становится причиной искрения в камере.
- При нестабильном напряжении, микроволновку лучше подключить через стабилизатор, так как даже незначительное падение негативно влияет на работу печи. Падает мощность, и ускоряется износ катода магнетрона. Например, при напряжении в сети 200 В мощность уменьшается вдвое.
- У микроволновки много применений, поэтому в случае её неисправности нарушается привычный порядок вещей. Причиной поломки необязательно является магнетрон или схема его питания. Сначала следует проверить величину напряжения в месте подключения печи к сети и состояние слюдяной пластины.
На видео: ремонт колпачка магнетрона:
Ремонт колпачка магнетрона или когда микроволновка искрит.
Watch this video on YouTube
Ремонт микроволновой печи своими руками: пошаговый мастер-класс
Предлагаем вашему вниманию еще одну статью в помощь домашнему мастеру. Ее темой будет ремонт микроволновых печей Samsung, LG, Panasonic, а также других популярных брендов. Во вводной части мы кратко расскажем о принципе действия и конструктивных особенностях микроволновок. После этого приведем перечень типовых неисправностей, алгоритм диагностики поломки и способы решения проблемы. Далее рассмотрим реальный случай ремонта микроволновки, на примере модели LG-4022G.
Устройство и принцип действия
Мы поверхностно рассмотрим данный вопрос, чтобы не уйти от основной темы. Информация будет максимально упрощена, поскольку не все домашние мастера имеют глубокие познания в электротехнике. Начнем с описания и назначения основных элементов конструкции, они представлены ниже на рисунке.
Рис. 1. Устройство микроволновкиОбозначения:
- Защелки дверцы, служат как для фиксации последней, так и для системы блокировки работы в открытом положении.
- Вращающийся поддон, на который устанавливается диэлектрическая посуда.
- Сепаратор, снабженный роликами, приводящий в движение поддон.
- Привод, вращающий сепаратор.
- Лампа подсветки, включается в зависимости от режима работы.
- Вентиляция (как правило, принудительная).
- Магнетрон — генератор СВЧ излучения, по сути, это основной элемент конструкции. Как он устроен, и принцип его действия Вы можете узнать, прочитав статью на нашем сайте, посвященную этому вопросу.
- Волновод, обеспечивает перемещение СВЧ волн к камере микроволновки. Представляет собой полую металлическую трубу прямоугольного сечения.
- Высоковольтный диод.
- Конденсатор.
- Трансформатор цепи питания волновода и схемы управления.
- Блок управления.
Мы не будем приводить полную принципиальную схему устройства, поскольку они могут сильно отличаться в различных моделях СВЧ-печей. В нашем случае будет достаточно цепи питания магнетрона. Как правило, она имеет типовое строение.
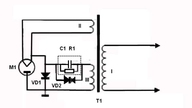
Типовая схема цепи питания магнетронаКратко опишем принцип работы приведенной схемы. Питание на первичную обмотку трансформатора (I) поступает с внешней схемы управления, регулирующей мощность и продолжительность СВЧ излучения. Одна из вторичных обмоток (II) обеспечивает подачу напряжения на нить накала магнетрона. Обмотка II выполнена из 2-4 витков толстого провода, поскольку ток в цепи накала может достигать 10,0 А при напряжении около 3-х вольт.
Еще одну вторичную обмотку (III), обеспечивающую подачу высокого уровня напряжения (до 3,0 кВ), принято называть анодной. Как видно из рисунка, в данной цепи на базе высоковольтного диода (VD1) и конденсатора (С1) построен выпрямитель и умножитель напряжения. При этом VD1 включен так, чтобы открытие происходило при положительном полупериоде, в результате конденсатор начинает заряжаться. Когда начинается отрицательный полупериод, происходит закрытие диода VD1 и напряжение поступает на магнетрон М1 совместно с зарядом, накопленном на конденсаторе. Это приводит к удвоению напряжения и образованию в магнетроне электрического поля нужной интенсивности.
Сопротивление R1 в данном случае необходимо для разряда C1. Как правило, этот резистор находится в корпусе конденсатора. Что касается VD2, то он обеспечивает защиту в случае повышения напряжения на емкости С1 или возникновении КЗ в магнетроне М1.
Подготовительный этап
Прежде, чем приступать к ремонту, необходимо собрать как можно больше информации о вышедшем из строя устройстве. В идеале, это руководство по обслуживанию и ремонту (service manual) конкретной модели. В этом документе производитель приводит все необходимые данные, начиная от сборочного чертежа (exploded view, дословно с английского взрыв-схема) и заканчивая алгоритмом поиска неисправностей.
Фрагмент взрыв-схемы микроволновкиК сожалению, производители не спешат поделиться этой информацией, распространяя ее только среди сетей сертифицированных сервисных центров. Если вам удастся найти техническую документацию по ремонту, приготовитесь к тому, что она будет на английском языке.
Если документацию найти не удалось, а это будет происходить в большинстве случаев, не расстраивайтесь, типовые неисправности СВЧ-печи можно определить и без наличия принципиальной схемы. Достаточно знать, как выглядят основные элементы и где они могут быть расположены. Фото микроволновки со снятым кожухом поможет Вам в этом.
Внешний вид и расположение основных элементов в корпусе микроволновкиИнтуитивность процесса в большинстве случаев позволяет и без сборочного чертежа снять кожух и добраться до основных элементов конструкции. Но в этом случае необходимо запомнить очередность действий и стараться не оставить после обратной сборки «лишних» деталей.
Какие необходимы инструменты?
В большинстве случаев можно обойтись крестовидной отверткой и мультиметром. В некоторых случаях может понадобиться еще и паяльник. Соответственно, будут необходимы и запасные детали, какие именно будет понятно после диагностики.
Типовые неисправности и способы их устранения
Прежде, чем подробно рассматривать устранение перечисленных ниже неисправностей, считаем необходимым предупредить, что перед диагностикой и ремонтом необходимо физически отключить прибор от сети питания, то есть тянуть штекер из розетки.
Нет реакции на кнопку включения.
В данном случае диагностику и ремонт должны подчиняться следующему алгоритму действий:
- Проверяем наличие напряжения в сети питания. Если его нет, решаем проблему с источником питания, в противном случае переходим к следующему действию.
- Проверяем БП модуля управления. Начинаем с предохранителя. Если он сгоревший, производим замену. После этого включаем прибор, и пробуем нагреть, например, стакан воды. Если все работает, ремонт закончен. Если предохранитель сгорает, проблема в модуле управления, следует произвести его ремонт или замену.
Чтобы самостоятельно отремонтировать модуль управления, необходимо иметь определенные навыки в радиоэлектроники, без них приступать к самостоятельному ремонту модуля управления не рекомендуется.
Пример расположения предохранителя на модуле управленияСВЧ-печь не отключается после отработки режима.
В большинстве случаев такая проблема указывает на неисправность микровыключателя положения двери. Для устранения проблемы находим, проверяем и, если необходимо, производим замену выключателя.
Если микровыключатели в норме, то проблема может быть связана с реле, обеспечивающего подачу напряжения на силовой трансформатор в цепи питания магнетрона. «Прозваниваем» контакты реле мультиметром, если они «залипли», меняем электрокоммутатор на новый.
Когда с реле проблем не обнаружено, значит, неисправность связана с блоком управления, меняем или ремонтируем его.
Слабый нагрев.
Чаще всего данная неисправность связана с падением напряжения в бытовой электросети. Если оно опускается ниже 205,0-210,0 В, происходит резкое снижение интенсивности СВЧ-потока. Такая проблема характерна для частных домов в сельской местности, где регулярно происходит перенапряжение энергосети, и как следствие, падение напряжения.
Если мультиметр показывает допустимый уровень напряжения бытовой сети, то следует проверить силовую цепь магнетрона, как это сделать мы опишем в следующем разделе.
Когда диагностика цепи магнетрона не дала результатов, то все указывает на проблемы с модулем управления.
Нет нагрева.
Такая неисправность однозначно указывает на неисправность в цепи питания магнетрона. Диагностика производится следующим образом:
- Проверяем с помощью мультиметра наличие напряжения на первичной обмотке Т1 (см. рис. 1). Если его нет, проблему следует искать в модуле управления.
- Наличие напряжения указывает на то что необходимо проверить предохранитель высоковольтной цепи, трансформатор Т1, предохранитель, емкость С1, диод VD1 и сам магнетрон. Проверка перечисленных элементов выполняется при отключенном питании!
- Предохранитель «прозваниваем» мультиметром, переключив его в режим проверки диодов или измерения сопротивления. Если прибор показывает обрыв, производим замену предохранителя.
- Проверяем Т1, обрыв и КЗ первичной и вторичных обмоток.
- Тестируем емкость С1, как проверить конденсатор с помощью мультиметра, было описано на нашем сайте.
- «Прозваниваем» VD Если кому незнакома технология тестирования диодов, то с ней можно ознакомиться в ранее опубликованной статье.
- Проверяем магнетрон. С его тестированием есть определенные особенности, поэтому рассмотрим этот процесс подробнее:
- В первую очередь необходимо «прозвонить» нить накала, если мультиметр покажет сопротивление близкое к нулю (см. а на рис. 6), то с ней все нормально, продолжаем тестирование. Если прибор показывает обрыв, проверяем контакт катушек фильтра (отмечены желтыми стрелками на b рис. 6). При проблемах с контактом крепления катушек, устройство можно восстановить, в противном случае, все указывает на необходимость его замены.
- После тестирования нити, проверяем на пробой проходные емкости. Для этого переводим мультиметр в режим «прозвонки», одним щупом прикасаемся к корпусу, вторым поочередно дотрагиваемся до контактов магнетрона (b на рис. 6). Нормальным показателем будет бесконечное сопротивление, в противном случае все указывает на то, что емкость пробита, а значит, необходима замена магнетрона.
- Если проверка магнетрона не дала результата, необходимо измерить входные напряжения на устройстве. Если они находятся ниже допустимых параметров, то это может быть вызвано межвитковым замыканием в высоковольтном трансформаторе или пониженным уровнем питания в бытовой электросети.
Рис. 6. Проверка магнетронаВажно! Магнетрон необходимо менять на однотипный. Это связано с тем, что параметры высоковольтного трансформатора и цепи управления рассчитываются исходя из конкретной модели СВЧ-генератора.
Наблюдается искрение.
Такая неисправность может быть вызвана следующими причинами:
- Прогорание слюдяной пластины, изолирующей волновод от брызг и кусочков пищи. Пластина расположена внутри камеры со стороны магнетрона. Состояние определяется визуально. Если проблема связана с пластиной, достаточно произвести ее замену.
- В процессе эксплуатации прогорела крышка куплера. Это такой пластиковый колпачок, вращающий поддон. В этом случае поможет только замена. Естественно необходимо устанавливать куплер с однотипных моделей, поскольку конструкция такой крышки может быть различна даже у одного производителя.
- В камеру установлена «неправильная» посуда. Напоминаем, что металлические приборы, а также те, на которые нанесены металлизированные красители, нельзя использовать в микроволновках.
Не вращается поддон.
В первую очередь необходимо проверить, не блокируется поддон каким-нибудь посторонним предметом, правильно он установлен или сепаратор. Если все нормально, то причина кроется в приводе. Это может связано со следующими причинами:
- Заклинивший двигатель (определяется тактильно) или обрыв одной (осуществляется прозвонка) из обмоток. В этих случаях требуется замена привода.
- Проблема с редуктором. В данном случае все зависит от конструктивного исполнения. В некоторых случаях редуктор можно отремонтировать. Но, как показывает практика, проще и дешевле будет его замена.
Нет реакции на панель управления.
В современных электронных моделях такая неисправность указывает на проблемы с модулем управления. В изделиях с электромеханической системой управления имеет смысл проверить механические реле и/или переключатели, если необходимо, произвести замену неисправных деталей.
При включении не работает табло.
Если при включении загорается индикатор питания, но не работает цифровое табло, то все указывает на проблемы с модулем управления. Необходимо его отремонтировать или заменить.
При закрытии дверцы перегорает предохранитель
Характерный показатель неисправных микровыключателей на положение дверцы. Один из них «залип» и не переключается, в результате происходит КЗ в цепи управления. Ремонт заключается в замене или чистке микровыключателей.
Пример пошагового ремонта микроволновки LG MB-4022G
Причин поломок и неисправностей микроволновой печи, как вы уже убедились выше, может быть очень много. Чаще всего это выход из строя самого магнетрона, из-за неправильной эксплуатации прибора, а именно использование посуды не предназначенной для приготовления в СВЧ печи. Также разные металлические детали, которые случайно могут оказаться внутри во время работы.
Выход из строя магнетрона можно считать самой неприятной причиной, так как замена этой детали не стоит вычитки. В таком случае проще купить новую печь.
Но иногда бывают незначительные поломки, которые можно легко устранить, не имея специальных инструментов и не потратив больших средств.
Ниже, в статье будет описана одна из таких поломок, и способ устранения этой неисправности. На фото печь, которая перестала включаться и никак не реагирует на манипуляции ручками управления.
Рис. 7. LG MB-4022GПеред тем, как снять защитный кожух с печи, необходимо внимательно осмотреть шнур питания и саму вилку, на наличие повреждений обрывов и порезов. Если такие имеются, значит следует разобрать печь.
Для этого понадобится крестовая отвертка.
Разворачиваем печь тыльной стороной к себе, и открутив два винта крепления, снимаем крышку вентиляции. Далее, снимаем защитный кожух.
Рис. 8. Снимаем защитный кожух
Рис. 9. Откручиваем винтикиСзади он крепится на нескольких винтах. Откручиваем их все.
Когда все задние винты будут откручены, переходим на боковую, левую сторону.
Рис. 10. Откручиваем боковую левую сторонуТам находится три винта крепления, два снизу и один посередине. Их также следует открутить. По мере откручивания винтов можно наблюдать, как металлические края крышки отходят от шасси корпуса.
Рис. 11. Продолжаем откручивать винты и снимать крышкиДалее, приподнимаем крышку немного вверх и тянем на себя. Таким образом, она выходит из пазов, расположенных на передней части корпуса.
Рис. 12. Крышка изнутриМожно заметить следы нагара, которые образовались вследствие действия высоких температур.
Снятая крышка освободила доступ к основным элементам микроволновой печи (рис. 13). Вверху, можно заметить элементы для гриля – ТЭН расположенный в специальном корпусе.
Рис. 13. Внутреннее устройство микроволновкиСлева находиться сам магнетрон (рис. 14), а именно его верхняя часть.
Рис. 14. Магнетрон свч печиВнизу слева – фильтр питания, от которого отходит жмут проводов и сетевой кабель. Ещё на верхней части камеры, можно заметить два датчика температуры. Они прикреплены к корпусу и реагируют на изменения температуры. К ним подключены по два провода.
Рис. 15. Фильтр питания и 2 датчика температурыЕсли посмотреть сбоку, то здесь взгляду открываются другие элементы. Например, трансформатор питания, имеющий повышающую обмотку.
Рис. 16. Трансформатор питанияА также видим радиатор магнетрона.
Рис. 17. Радиатор магнетронаИ осматриваем переключатель мощности.
Рис. 18. Переключатель мощностиРеле времени со звуковым сигналом, роль которого выполняет механический звонок (рис. 19).
Рис. 19. Реле времениВентилятор обдува радиатора магнетрона (рис. 20). Он предотвращает перегрев этой важной дорогой детали.
Рис. 20. Вентилятор обдува магнетронаС правой стороны почти ничего нет (рис. 21).
Рис. 21. Правая сторонаНачнём с осмотра фильтра питания, потому, что именно на него приходит сетевой кабель, и далее напряжение с платы идёт на другие элементы печи. Поэтому место, где напряжение «пропадает», необходимо искать со стороны его поступления, то есть сетевого кабеля.
Итак, на плате фильтра питания находим клеммы, куда приходят питающие провода, а именно синий и коричневый (рис. 22).
Рис. 22. Питающие проводаВключаем шнур питания в сеть и измеряем напряжение на этом участке цепи. Прибор показывает, что напряжение сети — 220 вольт приходит на плату. Значит, шнур питания сто процентов цел, а это говорит о том, что проблема находится дальше по схеме.
Рис. 23. Измеряем напряжение на участке цепиНа плате фильтра питания установлен предохранитель, который и может быть причиной того, что напряжение не проходит дальше.
Рис. 24. Проверяем предохранительПрибором для проверки цепи замеряем целостность предохранителя. Делать это можно не вынимая предохранитель из установочных зажимов, только перед этим необходимо обесточить прибор, вынув вилку питания из розетки.
Прибор показывает цепь, а это значит, что предохранитель цел и проблема не в нем.
Далее обращаем внимание на коричневый провод (рис. 25), по которому напряжение проходит дальше и поступает на температурный датчик.
Рис. 25. Коричневый проводЗдесь, этот прибор отвечает за отключение СВЧ-печи от сети, если температура корпуса критическая, то есть составляет больше 150 градусов. При такой температуре биметаллические контакты, находящиеся в корпусе прибора размыкаются и прерывают цепь. После остывания корпуса, они возвращаются в исходное положение.
Проверить его целостность можно тем же прибором, который измеряет целостность цепи (рис. 26).
Рис. 26. Проверка датчика температурыДля этого, снимаем с клеммы один конец провода, чтобы схема не вносила ложные показания. Соединяем щупы прибора с выводами датчика и смотрим на результат. Как видно, прибор показывает обрыв цепи, а это значит, что датчик нерабочий.
Теперь можно считать, что причина неисправности печи найдена, но окончательный результат будет известен только тогда, когда решится вопрос с термодатчиком.
Чтобы восстановить работу датчика, иногда помогает резкая встряска или удар по нему каким-нибудь предметом, например, плоскогубцами или жалом отвертки. Но даже если прибор восстановится, есть риск того, что в случае критического перегрева он не сработает, и последствия могут быть плачевными.
Поэтому чтобы не рисковать, лучше заменить прибор на новый, тем более, что его стоимость составляет примерно два доллара. Найти его можно легко в одном из интернет магазинов.
На фото маркировка термовыключателя.
Рис. 27. Маркировка термовыключателя
Рис. 28. Температурный датчик: вид с обратной стороныЭтот термостат биметаллический KSD 201.
Маркировка указывает на то, что он отключается при температуре выше 145 градусов и восстанавливается, когда температура падает ниже 60 градусов.
Снять датчик несложно (рис. 29), достаточно подковырнуть отверткой одну из крепежных ламелей, и он легко снимется. Перед тем, как его снимать, нужно отсоединить провода. Если вы при установке нового датчика перепутайте местами провода, то это никак не повлияет на его работу.
Рис. 29. Снимаем датчикПосле приобретения данного прибора, устанавливаем его на прежнее место, и подключаем к нему провод от платы фильтров. Второй провод пока не подсоединяем. Головка датчика должна плотно прилегать к корпусу камеры. Соединяем прибор с выводами термодатчика и проверяем его целостность.
Теперь прибор показывает цепь (рис. 30), и это значит, что он цел. Далее, подсоединяем второй провод и проверяем качество соединения подергиванием за него.
Рис. 30. Проверяем на целостность новый датчикТеперь включаем вилку питания в сеть и указателем напряжения проверяем, приходит ли напряжение на датчик. Для этого, один щуп прибора подключаем к синему проводу на плате фильтра питания, а второй на датчик – ближний конец, – на который приходит коричневый провод.
Рис. 31. Проверяем приходит ли напряжение на датчикЕсли результат положительный, а на фото (рис. 31) это именно так, то замеряем напряжение на выходе датчика (рис. 32). Прибор показывает, что оно также присутствует, как и в первом случае.
Рис. 32. Замеряем напряжение на выходе термодатчика мультиваркиТеперь можно считать, что датчик успешно заменен.
Хотя этого делать нежелательно, не надевая защитный кожух, подаем напряжение на печь, и выставив минимальную температуру включаем прибор.
Печь запустилась и работает (рис. 33).
Рис. 33. Проверка работоспособности свч печиБыстро отключаем прибор и надеваем защитный металлический кожух.
Устанавливать крышку корпуса нужно в обратном порядке, то есть, вставив в пазы переднюю ее часть и закрепив на винты заднюю.
Рис. 34. Надеваем крышку обратно
Рис. 35. Продолжаем сборкуДля окончательной проверки работы устройства, включаем его в сеть. Кладем внутрь какою-нибудь еду в стеклянной банке и запускаем печь ручкой реле времени.
Печь работает, продукты нагреваются и выделяют пар.
Рис. 36. Мультиварка исправна
Проблема устранена и это оказалось совсем не сложно и не дорого!Видео руководства
принцип работы, устройство, электрическая схема, магнетрон
Микроволновая печь, более известная как микроволновка – полезный кухонный прибор, который в разы упрощает повседневную жизнь. Имея ее в своем арсенале, не придется подолгу возиться на кухне, подогревая пищу. Микроволновую печь еще называют СВЧ-печью.
Задача этого бытового электроприбора – быстрое приготовление или быстрый подогрев приготовленной пищи, размораживание продуктов. Если сравнивать с классической печью, например, духовкой, микроволновка разогревает продукты не с поверхности, а по всему объему.

Микроволны, глубоко проникая практически в любую пищу, в разы сокращают время разогрева. В статье пойдет речь о принципе работы и устройстве этой техники, незаменимой на кухне.
Принцип работы микроволновой печи
Чтобы разобраться с этим, необходимо немного вводных данных. Большинство продуктов питания в своем составе содержат следующие вещества: соли, жиры, сахар, воду. Чтобы микроволны «работали», то есть грели пищу, в продуктах должны быть дипольные молекулы.
С одной стороны у них положительный электрический заряд, с другой – отрицательный. В пище этих молекул достаточно – это жиры и сахар, но главный диполь – молекула воды.
В овощах, мясе, фруктах и рыбе содержится большое число дипольных молекул, количество которых достигает миллионов. Если электрического поля нет, молекулы располагаются в хаотическом порядке.

В СВЧ-печах микроволны имеют частоту 2450 Мгц
При наличии электромагнитного поля, они начинают «выстраиваться»: «плюс» направлен в одну сторону, «минус» в другую. Когда поле меняет полярность, молекулы «разворачиваются» на 180 градусов.
В СВЧ-печах микроволны имеют частоту 2450 Мгц. 1 герц = 1 колебанию за секунду. Мегагерц – миллион колебаний. Полярность меняется дважды за один период волны.
Когда на продукты воздействует микроволновое излучение, молекулы в них начинают вращаться чаще, буквально стираясь друг о друга. При этом выделяется тепло, которое и служит источником нагрева продуктов.
Нагрев пищи микроволнами можно сравнить с тем, как греются ладони, если тереть ими одна об другую. «Волны» воздействуют только на поверхностный слой пищи, проникая не глубже 1 – 3 см.
Но, тепло «идет» дальше – включается физика теплопроводности. Отсюда же следует совет: если нужно разогреть большой кусок мяса, лучше выставить микроволновую печь на среднюю мощность. Так он прогреется лучше, хоть на это и уйдет больше времени. Тепло из наружных слоев начнет проникать внутрь.
Аналогично дела обстоят и с супами: их лучше периодически вынимать из печи и перемешивать, помогая теплу пробиться внутрь.
В выпускаемых сейчас моделях печей может быть функция «Двойного излучения» — это говорит о раздвоенном источнике излучения. Благодаря этому разделению продукты прогреваются равномернее, а СВЧ-печь имеет повышенный КПД.
Схема СВЧ печи
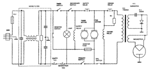
Наглядным примером послужит модель микроволновки Samsung RE290D. Принципиальная электрическая схема поможет понять, как работают печи от любых производителей. Отличаться они могут разве что специфическими модификациями. Сама схема представлена на фото.

В левой части заметно, что заземляющий контакт вилки соединяется с корпусом, а тот подключен от средней точки конденсаторной развязки фильтра, снижающего помехи высокочастотного излучения.
В области входа питания находится предохранитель плавного типа – FU1. Для проверки его состояния пользуются электрическими методами – прозванивают цепь мультиметром, работающим в режиме омметра.
Есть второй предохранитель, защищающий микроволновку от работы в аварийном режиме, например, когда неисправны микровыключатели дверцы.
Чтобы магнетрон – источник излучения, начал «работать», контакты исправности дверцы размыкаются, а все остальные – замыкаются. Если их отключить, причем любой, то с высоковольтного трансформатора снимется питающее напряжение.
В схеме есть термические предохранители-датчики (2 шт.), которые, в зависимости от температуры корпуса магнетрона и рабочей камеры, размыкаются и замыкаются. У первого – периодическая работа. Он защищает магнетрон от перегрева. Второй срабатывает, если неисправен вентилятор или засорились вентиляционные отверстия.

СВЧ Samsung RE290D
Контакт страхующего реле обеспечивает подключение электродвигателей таймера и охлаждающего вентилятора. Если предохранитель «Monitor Fuse» перегорит, обмотка реле выходит из строя.
Переключатель, отвечающий за выбор мощности, находится на таймере. Он, следуя алгоритмам, снимает напряжение со схемы магнетрона.
Резистор R1 кратковременно снижает пусковой ток трансформатора. Для этого требуется работоспособный релейный контакт «Inrush Relay».
Его задача – ограничение импульса, вызванного разрядом конденсатора (он может получить заряд до того, как включится). Это обеспечивает плавный запуск микроволновой печи.
Силовая схема этой печи от Самсунг проста для тех, кто в этом разбирается. Главное различие в СВЧ-печах – электронные блоки, с разной конструкцией и функциональными возможностями.
Устройство микроволновки
Внутри микроволновки есть несколько обязательных деталей, поэтому не лишним будет знать, какова их роль. Внутреннее строение имеет следующую конструкцию: металлическая камера, в которой происходит нагрев пищи и дверца, предотвращающая выход излучения наружу.
Чтобы продукты питания разогревались равномернее, для этого в камере предусмотрен вращающийся столик, работающий от мото-редуктора (мотора). Но есть и другие ответственные детали.
Блок управления

Блок управления СВЧ
Панель управления бывает:
- механической;
- электронной.
Блок управления поддерживает заданную мощность и выключает устройство по истечении заданного времени.
Внутри электронного блока – микроЭВМ с богатым потенциалом, поэтому в ходе производства печей ему находят другое применение. Например, встраивают часы или отрывки мелодий, которые сигнализируют об окончании работы.
Блок управления – схема, с которой напрямую взаимодействует человек. Рабочими органами выступают: кнопки, механические переключатели, регуляторы, при помощи которых выставляются параметры работы. Посредством них задается мощность, выбирается режим, программа.
Сама схема устроена по-разному. Простейшая представляет собой круговые регуляторы, один из которых – таймер. Бывает и гибридная система – с кнопками. Она, по сравнению с «механикой» более функциональна.
Все чаще встречается блок управления в виде сенсорной панели. Принципом работы она аналогична механическим кнопкам, только надежнее. Продвинутые схемы поддерживают «программирование» — настраивается мощность и время выдачи излучения.
Блок генерации СВЧ излучения

Это «сердце» микроволновой печи. Выглядит элемент как вакуумная лампа, которую можно было встретить в старых кинескопных телевизорах.
Его задача – генерирование интенсивной электромагнитной волны высокой частоты. Когда электроны проходят через магнитное поле – образуется волна, длина которой бывает разной.
Блок генерации включает не единственный СВЧ-источник. Чтобы волны поступали в рабочую зону печи, в ней предусмотрены волноводы. Расположены они за слюдяной пластиной, которая «прячется» за боковой стенкой.
Системы основной и вторичной защиты
Контрольные датчики следят за тем, чтобы ключевые электронные и аппаратные части работали исправно, а не в аварийном режиме. Их функция – обеспечение безаварийной работы микроволновой печи и предотвращение опасных сбоев.

Контрольный датчик
Чтобы защитить человека от воздействия микроволн, в СВЧ-печах есть запорный механизм, состоящих из нескольких выключателей:
- Primary Switch;
- Secondary Switch;
- Door Switch;
- Monitor Switch.
Блок, генерирующий СВЧ-излучение, начнет работать только тогда, когда замкнутся контакты первичного и вторичного выключателей (закроется дверца).
Задача дверного (door) выключателя – блокировать работу реле регулировки мощности. Устанавливается он преимущественно в технике с электронным блоком управления.
Функции микроволновки

Разогрев пищи в СВЧ
Микроволновую печь большинство используют просто для нагрева пищи. Но эта техника способна на большее. С ее помощью можно даже готовить шашлык, курицу-гриль, выпекать картошку и так далее.
Единственное, режим «гриль» требует мощности в 1500 Вт, значит света «тянуть» печь будет немало. Да и магнетрон – блок, генерирующий излучение, не вечен.
Поэтому, чем реже пользоваться печью, тем дольше она прослужит. Сейчас редко кто полностью отказывается от традиционных плит в пользу микроволновок.
Перечь функций, доступных в СВЧ-печах и их назначение:
- подвижный гриль. Позволяет менять угол наклона. Те, кто предпочитает курицу-гриль, выбирают печи с этой функцией;
- конвекция. Обдув продуктов питания горячим воздухом. Как заявляют производители, эта функция предназначена для выпекания. Правда, модели печей с нею дорогие, тяжелые и громоздкие. Неудивительно, так как сзади техники ставится немаленький вентилятор, нагнетающий воздух;
- биопокрытие. Иначе – керамическое покрытие, хотя производители именуют их по-разному. Его преимущества: стойкость, прочность, биологическая инертность (микробы не будут размножаться внутри печи, даже если долго ее не мыть). Чем дороже модель микроволновки, тем «навороченней» в ней покрытие;
- автоприготовление. Это функция, встречающаяся в технике компании LG. Есть программы, полностью автоматизированные, предназначенные для готовки определенного блюда. К примеру, готовится каша. С этим режимом остается только выбрать вес продукта, а мощность и время зададутся автоматически;
- размораживание. Все просто – печь работает на минимальной мощности, необходимой для разморозки продуктов;
- Intellowave. Система, позволяющая равномерно прогреть еду, например, большой кусок мяса. Встроенные датчики «наблюдают» за отдельными участками продукта, определяя температуру поверхности и регулируя мощность;
- подача пара. Дополнительная возможность, предотвращающая пересушивание пищи в ходе приготовления;
- проветривание рабочей камеры. Полезно, если хочется, чтобы новое блюдо не пропиталось оставшимися запахами.
Это основные функции, но они постоянно дополняются новыми.
Что такое магнетрон
Магнетрон в микроволновке – это элемент, генерирующий высокочастотное излучение в рабочей камере. Излучаемые электромагнитные волны воздействуют на молекулы, содержащиеся в пище, из-за чего она разогревается. То есть для подогрева не требуется внешнее тепловое воздействие.
Именно по этой причине температура в микроволновках не превышает отметку в +100 градусов Цельсия. Магнетрон – основная деталь, которая иногда выходит из строя. Ее можно заменить на новую, но для этого учитывается полная совместимость по мощности, частоте, расположению клемм.
Принцип работы магнетрона
Микроволновая печь работает так: она преобразует электроэнергию в высокочастотное электромагнитное излучение. В результате, молекулы воды, содержащиеся в пище, начинают «двигаться», что приводит к разогреву. Устройство, генерирующее микроволны, называется магнетроном.

Магнетрон СВЧ
Нередко магнетрон сравнивают с электровакуумным диодом, который работает за счет явления термоэлектронной эмиссии. Явление образуется, если нагревается поверхность катода или эмиттера.
Высокая температура «вынуждает» активные электроны покинуть поверхность. Но для этого на анод должно подаваться напряжение.
Образуемое электрическое поле приводит электроды в движение, которые по силовым линиям направляются к аноду. Электрон, оказавшийся в области магнитного поля, меняет свою траекторию.
Анод магнетрона выполнен в форме цилиндра с полостями. Внутри него расположен катод с нитью накаливания. По краям анода находятся кольцевые магниты, образуемые магнитное поле. Из-за них электроны не способны напрямую двигаться от катода к аноду.
Их траектория нарушается, и они начинают вращаться вокруг катода. Электроны, проходящие около резонаторов, отдают им часть собственной энергии (взаимозаменяемость). В результате в полости образуется мощное сверхвысокочастотное поле, выводимое наружу посредством проволочной петли.
Магнетрон «запускается», когда на анод подается высокое напряжение – 3000 – 4000 В. По этой причине в бытовых электросетях магнетрон должен подключаться через высоковольтный трансформатор.
Устройство магнетрона
Магнетрон – элемент, ответственный за генерацию высокочастотных колебаний. Есть устройства с похожим принципом действия – клистроны и платинотроны, но они не получили должного распространения.

Впервые магнетрон задействовали в СВЧ-печи в 1960 году. Сейчас используется многорезонаторный элемент. Его компоненты и их описания:
- анод. Цилиндр из меди, состоящий из нескольких секторов. В нем есть полости-резонаторы, которые создают кольцевую систему колебаний;
- катод. Цилиндр с нитью накаливания, расположенный в центре магнетрона. Эта часть ответственна за эмиссию электронов;
- кольцевые магниты. Расположены на торцах печи. Они создают магнитное поле, направленное параллельно они магнетрона. Электроны движутся в том же направлении;
- проволочная петля. Находится в резонаторе, соединяется с катодом и выводится к антенне-излучателю. Задача петли – вывод высокочастотного излучения в волновод. Оттуда оно поступает в рабочую камеру микроволновки.
У магнетронов простая конструкция, поэтому применяются они не только в микроволновых печах, но и в радиолокации.
Подключение магнетрона
Схема включения – однополупериодное выпрямление высоковольтного напряжения. Выход трансформатора работает в режиме короткого замыкания выходной обмотки (не дольше 5 минут).

Испорченный магнетрон нет смысла нести в ремонт – даже хорошо оснащенные мастерские этим не занимаются. Поэтому приобретают новую деталь.
Извлекая ее из микроволновки, помечают контакты разъемов, чтобы не перепутать их при переустановке. При неправильном подключении выводов магнетрон работать не будет.
С заменой справится любой, кто хоть раз держал в руках отвертку и умеет прозванивать диоды. Знания касаемо принципа работы, устройства и коэффициента полезного действия элемента не потребуются. Не всегда можно отыскать такой же магнетрон, что и был
.Но подойдет аналогичная деталь. Мощность выбирается та же или выше, крепления и разъемы подключения должны совпадать.
Независимо от производителя, магнетроны имеют единое устройство, отличается только конструкция. Поэтому, заменяя деталь, нужно убедиться, что аналог плотно прилегает к волноводу.
Благодаря серийному изготовлению СВЧ блоков микроволновка становится простой, но полезной в условиях кухни техникой, которая в разы облегчает процедуру приготовления или разогрева пищи. Обслуживать ее легко, а конструкция не предполагает незаменимых деталей, что повышает надежность. Бытует мнение, что излучения от микроволн – вредны, но это не более чем миф.
Устройство микроволновки.
Устройство и конструкция СВЧ-печи
Главная деталь в любой СВЧ печи – это магнетрон. Магнетрон – это такая специальная вакуумная лампа, которая создаёт СВЧ-излучение. СВЧ-излучение весьма интересным образом воздействует на обычную воду, которая содержится в любой пище.
При облучении электромагнитными волнами частотой 2,45 ГГц молекулы воды начинают колебаться. В результате этих колебаний возникает трение. Да, обычное трение между молекулами. За счёт трения выделяться тепло. Оно то и разогревает пищу изнутри. Вот так вкратце можно объяснить принцип действия микроволновки.
Конструкция микроволновки.
Конструктивно микроволновая печь состоит из металлической камеры, в которой приготавливается пища. Камера снабжена дверцей, которая не позволяет излучению выйти наружу. Для равномерного разогрева пищи внутри камеры установлен вращающийся столик, который приводится в движение мото-редуктором (мотором), который сокращённо называется T.T.Motor (Turntable motor).

СВЧ-излучение генерируется магнетроном и через прямоугольный волновод подаётся в камеру. Для охлаждения магнетрона во время работы служит вентилятор F.M (Fan motor), который прогоняет холодный воздух через магнетрон. Далее нагретый воздух от магнетрона через воздуховод направляется в камеру и также используется для нагрева пищи. Через специальные неизлучающие отверстия часть нагретого воздуха и водяной пар выводится наружу.
В некоторых моделях СВЧ-печей для формирования равномерного нагрева пищи используется диссектор, который устанавливается в верхней части камеры микроволновки. Внешне диссектор напоминает вентилятор, но он предназначен для создания определённого типа СВЧ-волны в камере так, чтобы осуществлялся равномерный прогрев пищи.
Электрическая схема микроволновки.
Давайте взглянем на упрощённую электрическую схему рядовой микроволновки (кликните для увеличения).

Как видим, схема состоит из управляющей части и исполнительной. Управляющая часть, как правило, состоит из микроконтроллера, дисплея, кнопочной или сенсорной панели, электромагнитных реле, зуммера. Это «мозги» микроволновки. На схеме всё это изображено отдельной платой с надписью Power and Control Curcuit Board. Для питания управляющей части микроволновки используется небольшой понижающий трансформатор. На схеме он отмечен как L.V.Transformer (показана только первичная обмотка).
Микроконтроллер через буферные элементы (транзисторы) управляет электромагнитными реле: RELAY1, RELAY2, RELAY3. Они включают/выключают исполнительные элементы СВЧ-печи в соответствии с заданным алгоритмом работы.
Исполнительные элементы и цепи — это магнетрон (Magnetron), мото-редуктор столика T.T.Motor (Turntable motor), охлаждающий вентилятор F.M (Fan Motor), ТЭН гриля (Grill Heater), лампа подсветки O.L (Oven Lamp).
Особо отметим исполнительную цепь, которая является генератором СВЧ-излучения.
Начинается эта цепь с высоковольтного трансформатора (H.V.Transformer). Он самый здоровый в микроволновке. Собственно, это и не удивительно, ведь через него нужно прокачать мощность в 1500 — 2000 Вт (1,5 — 2 kW), необходимых для магнетрона. Выходная же (полезная) мощность магнетрона 500 — 850 Вт.

К первичной обмотке трансформатора подводится переменное напряжение сети 220V. С одной из вторичных обмоток снимается переменное напряжение накала 3,15V. Оно подводится к накальной обмотке магнетрона. Накальная обмотка необходима для генерации (эмиссии) электронов. Стоит отметить, что ток, потребляемый этой обмоткой, может достигать 10A.
Другая вторичная обмотка высоковольтного трансформатора, а также схема удвоения напряжения на высоковольтном конденсаторе (H.V.Capacitor) и диоде (H.V. Diode) создаёт постоянное напряжение в 4kV для питания анода магнетрона. Ток анода небольшой и составляет где-то 300 мА (0,3A).
В результате электроны, эмитированные накальной обмоткой, начинают своё движение в вакууме.
Особая траектория движения электронов внутри магнетрона создаёт СВЧ-излучение, которое и нужно нам для нагрева пищи. СВЧ-излучение отводится из магнетрона с помощью антенны и поступает в камеру через отрезок прямоугольного волновода.
Вот такая несложная, но весьма изощрённая схема является неким СВЧ-нагревателем. Не стоит забывать, что сама камера СВЧ-печи является элементом данного СВЧ-нагревателя, так как представляет, по сути, резонатор, в котором возникает электромагнитное излучение.
Кроме этих элементов в схеме микроволновой печи есть множество защитных элементов (см. термовыключатели KSD и аналоги.). Так, например, термовыключатель контролирует температуру магнетрона. Его штатная температура при работе где-то 800 – 1000C. Этот термовыключатель крепится на магнетроне. По умолчанию он не показан на упрощённой схеме.
Другие защитные термовыключатели подписаны на схеме, как OVEN THERMAL CUT-OUT (устанавливается на воздуховоде), GRILL THERMAL CUT-OUT (контролирует температуру гриля).

При наличии нештатной ситуации и перегреве магнетрона термовыключатель размыкает цепь, и магнетрон перестаёт работать. При этом термовыключатель выбирается с небольшим запасом — на температуру отключения 120 – 1450С.

Весьма важными элементами микроволновой печи являются три переключателя, которые встроены в правый торец камеры СВЧ-печи. При закрытии передней дверцы два переключателя замыкают свои контакты (PRIMARY SWITCH – главный выключатель, SECONDARY SWITCH– вторичный выключатель). Третий – MONITOR SWITCH (контрольный выключатель) – размыкает свои контакты при закрытии дверцы.

Неисправность хотя бы одного из этих выключателей приводит к неработоспособности микроволновки и срабатыванию плавкого предохранителя (Fuse).
Чтобы снизить помехи, которые поступают в электросеть при работающей СВЧ-печи, имеется сетевой фильтр — NOISE FILTER.

Дополнительные элементы микроволновки.
Кроме базовых элементов конструкции, микроволновка может быть оснащена грилем и конвектором. Гриль может быть выполнен в виде нагревательного элемента (ТЭН’а) или инфракрасных кварцевых ламп. Эти элементы микроволновки очень надёжны и редко выходят из строя.
Нагревательные элементы гриля: металло-керамический (слева) и инфракрасный (справа).

Инфракрасный нагреватель представляет собой 2 последовательно включенные инфракрасные кварцевые лампы на 115V (500 — 600W).
В отличие от микроволнового нагрева, который происходит изнутри, гриль создаёт тепловое излучение, которое разогревает пищу снаружи внутрь. Гриль разогревает пищу медленнее, но без него невозможно приготовить поджаристую курочку
.
Конвектор — это, не что иное, как вентилятор внутри камеры, который работает в паре с нагревателем (ТЭН’ом). Вращение вентилятора обеспечивает циркуляцию горячего воздуха в камере, что способствует равномерному прогреву пищи.
Про фьюз-диод, высоковольтный конденсатор и диод.
Элементы в цепи питания магнетрона обладают интересными свойствами, которые нужно учитывать при ремонте микроволновки.
Так, по умолчанию, высоковольтный конденсатор (H.V.Capacitor) имеет встроенный резистор.

Он служит для разряда конденсатора. Дело в том, что конденсатор находится под высоким напряжением (2 кВ), и поэтому после выключения СВЧ-печи требуется его разряд. Это предохранительная мера. Также бывает, что резистор внутри конденсатора перегорает, и конденсатор не разряжается. Поэтому перед проведением ремонта микроволновки рекомендуется принудительно разряжать конденсатор на корпус.

Внешний вид высоковольтного конденсатора 1.0µF * 2100V AC.
Высоковольтный диод (H.V. Diode) является комбинированным элементом и состоит из целой вереницы последовательно включенных диодов. Это позволяет составному диоду работать с высоким напряжением. Но в этом кроется подвох. Дело в том, что протестировать такой диод стандартной методикой проверки не удастся. Мультиметр просто не сможет «открыть» такой диод из-за того, что пороговое (прямое) напряжение отпирания (VF) диодов складываются. В результате в прямом и обратном включении высоковольтный диод будет иметь высокое сопротивление.
Так, например, для диода HVR-1X3 максимальное прямое напряжение (VF) составляет 11V. Если учесть, что обычно падение напряжения на переходе в прямом включении (VF) у кремниевых диодов составляет 1 — 1.1V, то получается, что в диоде HVR-1X3 ориентировочно смонтировано 10 последовательно включенных диодов.

Максимальное постоянное обратное напряжение такого диода — 12kV!
В некоторых микроволновых печах параллельно высоковольтному конденсатору устанавливается фьюз-диод (защитный диод). По сути, фьюз-диод — это двунаправленный высоковольтный супрессор. Он служит для того, чтобы защитить конденсатор от завышенного рабочего напряжения, которое чревато выходом из строя последнего. Но на практике чаще бывает так, что он сам и выходит из строя. В таком случае ремонтники просто удаляют его из цепи, как ненужный аппендикс. На деле оказалось, что микроволновки прекрасно работают и без такого диода.
Для тех, кто желает более детально разобраться в устройстве СВЧ-печей, подготовлен архив с сервисными инструкциями микроволновых печей (Daewoo, SANYO, Samsung, LG). В инструкции приведены принципиальные схемы, схемы разборки, рекомендации по проверке элементов, список комплектующих.
Также рекомендуем ознакомиться с книгой «Ремонт микроволновых печей».
Главная » Мастерская » Текущая страница
Также Вам будет интересно узнать:
общая схема устройства и электроники, ремонт СВЧ-печи
Схема микроволновки Samsung мало отличается от аналогичных устройств. Ознакомиться с ее описанием будет интересно многим. Это полезно для владельцев СВЧ от Самсунг и других производителей. Одним просто любопытно знать, как работает то или иное устройство. Другим знание конструкции поможет не совершать ошибок при эксплуатации. Третьи интересуются схемой, чтобы самостоятельно починить печь.
Конструкция микроволновки
Одна из важнейших деталей, которые превращают компактную камеру в СВЧ-печь, — магнетрон. Так называют вакуумную лампу, способную воспроизводить сверхвысокочастотные волны. Именно СВЧ-волны разогревают пищу. Электромагнитные волны с частотой 2,45 гигагерц воздействуют на молекулы воды в пище, заставляя их двигаться быстрее и увеличивая трение между ними. От этого пища разогревается изнутри. Тесно связана с принципом работы микроволновой печи схема устройства.
В микроволновке один из самых крупных элементов — металлическая камера, в которую ставят пищу. Дверца оборудована специальным стеклом, которое отражает высокочастотные волны. Для более равномерного разогрева пищи используется вращающаяся платформа. В движение она приводится электрическим моторедуктором.
Схема СВЧ-печи также включает в себя следующие элементы:
вентиляционные отверстия;- корпус;
- металлическая камера;
- дверца;
- дверные защелки;
- отверстия воздуховода;
- стеклянная подставка;
- направляющий ролик;
- нагревательный элемент;
- сцепляющая муфта;
- панель управления;
- дисплей.
В любой микроволновке есть блокировочные отверстия дверных защелок, ведь прямое воздействие высокочастотных волн негативно сказывается на любом организме.
СВЧ-излучение воспроизводится магнетроном, а в камеру поступает через прямоугольный волновод. При этом устройство нагревается. Для охлаждения в корпусе есть вентилятор, который нагнетает холодный воздух к магнетрону. После нагревания он попадает в камеру с пищей. Излишки воздуха и водяной пар выходят через отверстия. Они тоже оборудованы так, чтобы не выпускать излучение.
Часть моделей из линейного ряда любого ведущего производителя оборудована диссектором. Он устанавливается внутри камеры сверху. Хотя внешне устройство больше похоже на вентилятор, оно необходимо для равномерного прогрева пищи. Это достигается за счет правильного распределения сверхвысокочастотных волн.
Электрическая схема
В микроволновых печах используются разные электрические схемы, но общий макет один. Части электроники можно разделить на управляющую и исполнительную. В первую входят такие элементы:
- микроконтроллер;
- панель управления;
- дисплей;
- электромагнитные реле;
- зуммеры.
При их объединении получается своеобразный «мозг» микроволновой печи — плата питания и контроля. Для электроснабжения управляющей части используется понижающий трансформатор небольших габаритов. Микроконтроллер использует транзисторы для управления тремя электромагнитными реле. Их включение и выключение напрямую управляет алгоритмом работы устройства.
Магнетрон микроволновой печи относится к исполнительной части. А также к ней относится мотор стеклянной подставки, охлаждающий вентилятор, лампа подсветки и другие элементы. Один из важнейших участников цепи — высоковольтный трансформатор. Это самый крупный элемент микроволновки, которые способен принимать мощность в 1,5−2 тыс. ватт. Из них около 500−850 — полезная часть. Магнетрон состоит из таких частей:
- антенна;
- оплетка;
- шасси;
- радиатор;
- разъем.
На первичную обмотку трансформатора поступает переменный ток с напряжением 220 вольт, а к накальной обмотке магнетрона поступает уже исходящее напряжение 3,15 вольта. Из-за этого происходит эмиссия электронов. Сила потребляемого тока может достигать десяти ампер.
А также есть вторичная обмотка. Вместе со схемой удвоения напряжения, в которой участвует высоковольтный конденсатор и диод, она образует ток с показателем 4 кВт, которым питается магнетрон. Сила у него небольшая — примерно 0,3 А.
Произведенные накальной обмоткой электроны начинают двигаться в вакууме по особой траектории. Так возникает СВЧ-излучение, которое поступает из магнетрона в камеру через антенну и прямоугольный волновод. Сама камера в этой несложной схеме играет роль резонатора. Сверхвысокочастотные волны много раз отражаются от стенок, снова проходя через пищу.
Отчасти управляющими элементами можно назвать защитные механизмы. Например, термовыключатели предотвращают возможный перегрев. Нормальная рабочая температура — от 80 до 100 градусов. Один из термовыключателей устанавливается на магнетрон. Еще два контролируют температуру воздуховода и гриля.
Если один из датчиков распознает критическое значение, то термовыключатель размыкает цепь. Электричество перестает поступать на магнетрон. Обычно это происходит при 120−145 градусах — такая температура все еще безопасна.
В правый торец камеры микроволновки, напротив которого расположена дверца, встроены три переключателя. Главный и вторичный замыкают контакты при закрытии печи, а контрольный размыкает. Если хотя бы один переключатель выйдет из строя, то сработает плавкий предохранитель, и устройство не будет включаться.
Для снижения помех, происходящих в электросети, есть сетевой фильтр.
Дополнительные элементы
В микроволновке есть несколько дополняющих частей. Зачастую СВЧ-печь оснащается грилем в виде нагревательных дуг или инфракрасных кварцевых ламп. В паре с ним работает конвектор. Эти элементы довольно надежны и ломаются в исключительных случаях.
Инфракрасный нагреватель обычно выполняется в виде двух последовательно включенных кварцевых ламп. При их мощности в 500−600 ватт они потребляют ток с напряжением 115 вольт. В отличие от микроволнового варианта нагрева, гриль делает это от верхних слоев ко внутренним. Хотя на это тратится больше времени, иначе поджарить корочку не получится.
Конвектор необходим для правильной циркуляции воздуха. Это помогает пище равномерно разогреться.
Особые части
В цепи питания магнетрона есть особые элементы, свойства которых нужно обязательно учитывать при самостоятельном ремонте. В первую очередь это касается высоковольтного конденсатора. В него встроен резистор, необходимый для разряда. Конденсатор во время работы находится под напряжением до 2 кВ. Однако после окончания работы он может не разрядиться. Это случится при условии, что внутренний резистор перегорел. Поэтому существует важная предохранительная мера: перед началом ремонта микроволновой печи надо принудительно разрядить конденсатор.
Большой высоковольтный диод состоит из множества маленьких. Благодаря их последовательному подключению комбинированный элемент может работать с большим напряжением. Однако это исключает возможность проверки диода стандартной методикой, ведь устройство имеет высокое сопротивление как при прямом, так и при обратном включении.

Для многих диодов наибольшее возможное прямое напряжение — 11 вольт, оно достигается путем последовательного соединения десятка более мелких частей. При такой комбинации максимальное постоянное обратное напряжение достигает 12 киловольт.
Двунаправленный высоковольтный супрессор — защитный диод, устанавливаемый параллельно высоковольтному конденсатору. Он необходим для защиты от повышенного напряжения, но часто выходит из строя. Однако микроволновка будет работать даже без него — во время ремонта защитный диод можно просто удалить. По возможности лучше заменить его на новый — так высоковольтный конденсатор будет служить дольше.
Подробную схему микроволновой печи конкретного производителя лучше искать в родной инструкции. Найти ее можно на сайте производителя. Руководство должно содержать рекомендации по проверке элементов, список входящих деталей, схемы и порядок разбора.
Правила безопасности
При использовании и ремонте любой бытовой техники нужно соблюдать правила безопасности. Их нарушение может не только вывести устройство из строя, но и навредить здоровью или жизни человека.
Правильно пользоваться микроволновкой легко:
- Если дверца открыта, то включать печь нельзя. Такое возможно при повреждении волновода или системы блокировки дверцы.
- Нельзя подключать снятый магнетрон, это опасно для жизни.
- Не стоит эксплуатировать печь со сломанными вентилятором, иначе это приведет к поломке магнетрона.
- Какие-либо действия с деталями микроволновки допустимы лишь после выключения из сети и полной принудительной разрядки высоковольтного конденсатора.
- Когда ремонт завершен, из волновода нужно удалить все предметы вне зависимости от их размера.
- Нельзя включать печь без нагрузки. Если нужно отработать ее в холостом режиме, то необходимо обязательно поставить какую-нибудь пищу. Ее можно заменить на емкость с водой.

При разборке следует фотографировать каждый шаг. Если возникнут проблемы со сборкой, то можно будет воспользоваться имеющимися фотографиями. Желательно запечатлеть изначальное положение и крепление всех деталей с помощью мобильных телефонов или цифровых фотоаппаратов.
Особенности ремонта
Одна из самых частых неисправностей связана с тем, что микроволновка никак не реагирует на открытие дверцы и действия с панелью уравнения. Не реже случается так, что печь не греет, хотя и демонстрирует признаки работоспособности: лампочки горят, стеклянный столик вращается.
Если нет реакции на запуск
Сначала нужно проверить, поступает ли ток на сетевой фильтр. Для этого кожух снимают, а высоковольтный конденсатор принудительно разряжают. Мультиметром проверяют шнур питания. Все провода, идущие от розетки до клемм, должны прозваниваться. Клемма заземления должна прозваниваться на корпус.
Если провод цел, то надо проверить состояние сетевого предохранителя. Его можно найти на плате фильтра. В случае неисправности придется поставить такой же. Важно учитывать, что к сгоранию предохранителя привела более серьезная неисправность — не будет лишним осмотреть микроволновку.
При визуальном осмотре лучше пользоваться фонариком и лупой. О проблеме сигнализируют такие факторы:
- пробои и аномальные отверстия в элементах;
- потемнения, похожие на гарь;
- вздутые конденсаторы или деформация других элементов.
Диагностировать неисправность поможет обоняние. Запахи горелой изоляции, вышедших из строя печатных плат или трансформаторного масла довольно яркие, поэтому легко определяются. Если понять, откуда исходит запах, то можно локализовать проблему.
Свет без обогрева
Зачастую к такой ситуации приводят неисправности с высоковольтной цепью или магнетроном. Но перед проверкой этих компонентов надо осмотреть камеру. Нужно убедиться, что нигде нет прожженных отверстий, загрязнений и стертой эмали. Прямоугольную пластину из радиопрозрачного диэлектрика, расположенную слева, надо снять и особо внимательно рассмотреть. Для этого придется промыть его спиртом.
Если на пластине есть сквозные отверстия или потемнения, то ее придется заменить. Скорее всего, это случилось из-за того, что внутрь печи ставили металлическую посуду либо забывали про своевременную чистку.
В цепи магнетрона надо проверить предохранительный диод. Если он сгорел, то достаточно просто поставить новый. Деталь должна иметь оригинальные параметры.
Прогоревший колпачок антенны говорит о необходимости замены магнетрона. То же касается и пробоев в корпусе. Если микроволновая печь служила дольше пяти лет, то ремонт может быть нецелесообразен — экономически выгоднее купить новую технику.
Магнетрон — Википедия
Магнетрон — электронный прибор, генерирующий микроволны при взаимодействии потока электронов с электрической составляющей сверхвысокочастотного поля в пространстве, где постоянное магнитное поле перпендикулярно постоянному электрическому полю[1].
В 1912 году швейцарский физик Генрих Грайнахер изучал способы вычисления массы электрона. Он собрал установку, в которой внутрь магнита был помещен электровакуумный диод с цилиндрическим анодом вокруг стержневидного катода. Ему не удалось измерить массу электрона из-за проблем с получением достаточного уровня вакуума в лампе, однако в ходе работы были разработаны математические модели движения электронов в электрических и магнитных полях.[2][3]
Альберт Халл (США) использовал данные модели при попытках обойти патенты Western Electric на триод. Халл планировал использовать для управления потоком электронов между катодом и анодом изменяющееся магнитное поле вместо постоянного электрического. В исследовательских лабораториях General Electric (Schenectady, New York) Халл создал лампы, переключавшие режим через изменение соотношения магнитных и электрических полей. В 1921 году он предложил термин «магнетрон», опубликовал несколько статей об их устройстве и получил патенты.[4] Магнетрон Халла не был предназначен для получения высокочастотных электромагнитных волн. В 1924 году чехословацкий физик А. Жачек[5] и германский физик Эрих Хабан (нем. Erich Habann, Йенский университет) независимо обнаружили возможность генерации магнетроном дециметровых волн (порядка 100 МГц — 1 ГГц).
В 1920-е годы исследованиями в области генерирования СВЧ колебаний с применением магнитных полей занимались также А. А. Слуцкин и Д. С. Штейнберг (1926—1929, СССР), К. Окабе и Х. Яги (1928—1929, Япония), И. Ранци (1929, Италия).
Действующие магнетронные генераторы радиоволн были созданы независимо и почти одновременно в трёх странах: в Чехословакии (Жачек, 1924 г.), в СССР (А. А. Слуцкин и Д. С. Штейнберг, 1925 г.), в Японии (Окабе и Яги, 1927 г.).
К 1936—1937 годам мощность генераторов на базе магнетрона была повышена в несколько раз (до сотен Вт на волне с длиной 9 см) путём создания многорезонаторного магнетрона (с использованием массивного медного анода с несколькими резонаторами и охлаждением; М. А. Бонч-Бруевич, Н. Ф. Алексеев, Д. Е. Маляров)[6][7].
Французский учёный Морис Понт с сотрудниками из парижской фирмы «КСФ» в 1935 году создали электронную лампу с вольфрамовым катодом, окружённым резонаторными анодными сегментами. Она была предшественницей магнетронов с резонаторными камерами.
Конструкция многорезонаторного магнетрона Алексеева — Малярова, обеспечивающего 300-ваттное излучение на волне 10 сантиметров, созданного в 1936—1939 годах, стала известна мировому сообществу благодаря публикации 1940 года.[8]
Своим появлением на свет многорезонаторный магнетрон Алексеева — Малярова обязан радиолокации. Работы по радиолокации были развернуты в СССР почти одновременно с началом радиолокационных работ в Англии и США. По признанию зарубежных авторов, к началу 1934 года СССР продвинулся в этих работах более, чем США и Англия.[9]
В 1940 году британские физики Джон Рэндалл и Гарри Бут (англ. Harry Boot) изобрели резонансный магнетрон[10]. Новый магнетрон давал импульсы высокой мощности, что позволило разработать радар сантиметрового диапазона. Радар с короткой длиной волны позволял обнаруживать более мелкие объекты[11]. Кроме того, компактный размер магнетрона привёл к резкому уменьшению размеров радарной аппаратуры[12], что позволило устанавливать её на самолетах[13].
В 1949 году в США инженерами Д. Уилбуром и Ф. Питерсом были разработаны методы изменения частоты магнетрона с помощью управления напряжением (прибор «митрон» — mitron).[14][15]
Начиная с 1960-х годов магнетроны получили применение в СВЧ-печах для домашнего использования[16].
Магнетроны могут работать на различных частотах от 0,5 до 100 ГГц, с мощностями от нескольких Вт до десятков кВт в непрерывном режиме, и от 10 Вт до 5 МВт в импульсном режиме при длительностях импульсов главным образом от долей до десятков микросекунд.
Магнетроны обладают высоким КПД (до 80 %).
Магнетроны бывают как неперестраиваемые, так и перестраиваемые в небольшом диапазоне частот (обычно менее 10 %). Для медленной перестройки частоты применяются механизмы, приводимые в движение рукой, для быстрой (до нескольких тысяч перестроек в секунду) — ротационные и вибрационные механизмы.
Магнетроны как генераторы сверхвысоких частот широко используются в современной радиолокационной технике (хотя их начинают вытеснять активные фазированные антенные решётки) и в микроволновых печах. По состоянию на 2017 год, магнетрон — последний тип массово производимого радиотехнического электровакуумного прибора после свёртывания производства кинескопов в начале 2010 годов.
Резонансный магнетрон состоит из анодного блока, который представляет собой, как правило, металлический толстостенный цилиндр с прорезанными в стенках полостями, выполняющими роль объёмных резонаторов. Резонаторы образуют кольцевую колебательную систему. К анодному блоку закрепляется цилиндрический катод. Внутри катода закреплён подогреватель. Магнитное поле, параллельное оси прибора, создаётся внешними магнитами или электромагнитом.
Для вывода СВЧ энергии используется, как правило, проволочная петля, закреплённая в одном из резонаторов, или отверстие из резонатора наружу цилиндра.
Резонаторы магнетрона образуют кольцевую колебательную систему, около них происходит взаимодействие пучка электронов и электромагнитной волны. Поскольку эта система в результате кольцевой конструкции замкнута сама на себя, то её можно возбудить лишь на определённых видах колебаний, из которых важное значение имеет π-вид. Среди нескольких резонансных частот системы (при N резонаторах в системе возможно существование любого целого количества стоячих волн в диапазоне от 1 до N/2) чаще всего используется π-вид колебаний, при котором фазы в смежных резонаторах различаются на π. При наличии рядом с рабочей частотой (ближе 10 %) других резонансных частот возможны перескоки частоты и нестабильная работа прибора. Для предотвращения подобных эффектов в магнетронах с одинаковыми резонаторами в них могут вводиться различные связки либо применяться магнетроны с разными размерами резонаторов (чётные резонаторы с одним размером, нечётные — с другим).
Отдельные модели магнетронов могут иметь различную конструкцию. Так, резонаторная система выполняется в виде резонаторов нескольких типов: щель-отверстие, лопаточных, щелевых и т. д.
Электроны эмиттируются из катода в пространство взаимодействия, где на них воздействует постоянное электрическое поле анод-катод, постоянное магнитное поле и поле электромагнитной волны. Если бы не было поля электромагнитной волны, электроны бы двигались в скрещённых электрическом и магнитном полях по сравнительно простым кривым: эпициклоидам (кривая, которую описывает точка на круге, катящемся по наружной поверхности окружности большего диаметра, в конкретном случае — по наружной поверхности катода). При достаточно высоком магнитном поле (параллельном оси магнетрона) электрон, движущийся по этой кривой, не может достичь анода (по причине действия на него со стороны этого магнитного поля силы Лоренца), при этом говорят, что произошло магнитное запирание диода. В режиме магнитного запирания некоторая часть электронов движется по эпициклоидам в пространстве анод-катод. Под действием собственного поля электронов, а также статистических эффектов (дробовой шум) в этом электронном облаке возникают неустойчивости, которые приводят к генерации электромагнитных колебаний, эти колебания усиливаются резонаторами. Электрическое поле возникшей электромагнитной волны может замедлять или ускорять электроны. Если электрон ускоряется полем волны, то радиус его циклотронного движения увеличивается, и он отклоняется в направлении катода. При этом энергия передаётся от волны к электрону. Если же электрон тормозится полем волны, то его энергия передаётся волне, при этом циклотронный радиус электрона уменьшается, центр окружности вращения смещается ближе к аноду, и он получает возможность достигнуть анода. Поскольку электрическое поле анод-катод совершает положительную работу только если электрон достигает анода, энергия всегда передаётся в основном от электронов к электромагнитной волне. Однако, если скорость вращения электронов вокруг катода не будет совпадать с фазовой скоростью электромагнитной волны, один и тот же электрон будет попеременно ускоряться и тормозиться волной, в результате эффективность передачи энергии волне будет небольшой. Если средняя скорость вращения электрона вокруг катода совпадает с фазовой скоростью волны, электрон может находиться непрерывно в тормозящей области, при этом передача энергии от электрона к волне наиболее эффективна. Такие электроны группируются в сгустки (так называемые «спицы»), вращающиеся вместе с полем. Многократное, в течение ряда периодов, взаимодействие электронов с ВЧ-полем и фазовая фокусировка в магнетроне обеспечивают высокий коэффициент полезного действия и возможность получения больших мощностей.
В радарных устройствах волновод подсоединён к антенне, которая может представлять собой как щелевой волновод, так и конический рупорный облучатель в паре с параболическим отражателем (так называемая «тарелка»). Магнетрон управляется короткими высокоинтенсивными импульсами подаваемого напряжения, в результате чего в пространство излучается короткий импульс микроволновой энергии. Небольшая порция этой энергии отражается от объекта радиолокации обратно к антенне, попадает в волновод, которым она направляется к чувствительному приёмнику. После дальнейшей обработки сигнала он, в конце концов, появляется на электронно-лучевой трубке (ЭЛТ) в виде радарной карты А1.
В микроволновых печах волновод заканчивается отверстием, прозрачным для радиочастот (непосредственно в камере для готовки). Важно, чтобы во время работы печи в ней находились продукты. Тогда микроволны поглощаются вместо того, чтобы отражаться обратно в волновод, где интенсивность стоячих волн может вызвать искрение. Искрение, продолжающееся достаточно долго, может повредить магнетрон. Если в микроволновой печи готовится небольшое количество пищи, лучше поставить в камеру ещё и стакан воды для поглощения микроволн.
- ↑ Кулешов, 2008, с. 353.
- ↑ H. Greinacher (1912) «Über eine Anordnung zur Bestimmung von e/m» (нем.) (Об аппарате для определения e/m), Verhandlungen der Deutschen Physikalischen Gesellschaft, 14 : 856—864.
- ↑ «Invention of Magnetron» (англ.).
- ↑ Albert W. Hull (1921) «The effect of a uniform magnetic field on the motion of electrons between coaxial cylinders», Physical Review, 18 (1) : 31—57. Также: Albert W. Hull, «The magnetron», Journal of the American Institute of Electrical Engineers, vol. 40, no. 9, p. 715—723 (September 1921).
- ↑ Biographical information about August Žáček:
- R. H. Fürth, Obituary: «Prof. August Žáček», Nature, vol. 193, no. 4816, p. 625 (1962).
- «The 70th birthday of Prof. Dr. August Žáček», Czechoslovak Journal of Physics, vol. 6, no. 2, p. 204—205 (1956). Available on-line at: Metapress.com Архивная копия от 12 марта 2012 на Wayback Machine.
- ↑ Моuromtseeff J. Е. Proc. Natl.-Electr. Conf., 1945, № 33, p. 229—233.
- ↑ М. М. Лобанов. Расширение исследований по радиообнаружению (неопр.). Развитие советской радиолокационной техники. Дата обращения 27 января 2016.
- ↑ Alexeev Н. F., Malyarov Д. Е. Getting powerful vibrations of magnetrons in centimeter wavelength range // Magazine of Technical Physics. 1940. Vol. 10. No. 15, P. 1297—1300.
- ↑ Brown, Louis. A Radar History of World War II. Technical and Military Imperatives. Bristol: Institute of Physics Publishing, 1999. ISBN 0-7503-0659-9.
- ↑ The Magnetron (неопр.). Bournemouth University (1995—2009). Дата обращения 23 августа 2009. Архивировано 23 августа 2011 года.
- ↑ Я. З. Перпя. Как работает радиолокатор. Оборонгиз, 1955.
- ↑ Schroter, B. How important was Tizard’s Box of Tricks? (неопр.) // Imperial Engineer. — 2008. — Spring (т. 8). — С. 10.
- ↑ Who Was Alan Dower Blumlein? (неопр.) (недоступная ссылка). Dora Media Productions (1999—2007). Дата обращения 23 августа 2009. Архивировано 23 августа 2011 года.
- ↑ The Mitron-An Interdigital Voltage-Tunable Magnetron / Proceedings of the IRE (Volume: 43, Issue: 3, 1955) p. 332—338, doi:10.1109/JRPROC.1955.278140.
- ↑ 62. Mitrons (англ.) / V. N. Shevchik, Fundamentals of Microwave Electronics: International Series of Monographs on Electronics and Instrumentation, Elsevier, 2014 ISBN 9781483194769, p. 239.
- ↑ В. Коляда. Прирученные невидимки. Всё о микроволновых печах // Наука и Жизнь, № 10, 2004.
- Кулешов В. Н., Удалов Н. Н., Богачев В. М. и др. Генерирование колебаний и формирование радиосигналов. — М.: МЭИ, 2008. — 416 с. — ISBN 978-5-383-00224-7.





вентиляционные отверстия;